板式換熱器機組是由板式換熱器、溫控閥組、循環泵、電控柜、底座、管路、閥門、儀表等部件組成。 板式換熱器機組可加裝膨脹罐、水處理機組、水泵變
一、板式換熱器機組的定義
板式換熱器機組是由板式換熱器、溫控閥組、循環泵、電控柜、底座、管路、閥門、儀表等部件組成。板式換熱器機組可加裝膨脹罐、水處理機組、水泵變頻控制、溫控閥、遠程通訊控制等。由這些部件等共同構成一個完整的板式換熱器機組。今天小編主要為大家講一講里面的一項功能:溫度控制原理
二、板式換熱器機組的控制系統
板式換熱器機組的控制系統是由具有測控功能的控制器、控制柜、傳感器和執行部位以及通信系統組成。控制器通過與其相連的傳感器和執行機構完成對板式換熱器和其他構成板式換熱器機組的設備的數據采集和控制功能。
三、板式換熱器機組的溫度控制等級
一級別:溫度控制;解析:
1、傳感器傳送室外溫度;
2、二次網的供水溫度和回水溫度;
3、一次網的供水溫度和回水溫度。
執行機構為一次網的電動調節閥,板式換熱器機組在這級的溫度控制原理的功能見圖1所示:

板式換熱器機組的這一級的溫度控制功能詳解
1、電動調節閥安裝在一次網的回水管上:帶室外氣候補償的二次網供水溫度或回水溫度或二次網的供回水平均溫度控制一次網的電動調節閥;
2、控制參數如二次網的供水溫度或供回水平均溫度的控制精度為±2℃;
3、直接手動設定二次網的供水溫度控制一次網的電動調節閥;
4、直接手動設定值班采暖的運行模式;
5、對有的集中供熱管網,一次網的回水溫度不希望高于某一個值。
例如:北京熱力供水一次網的回水溫度就不能高于60℃,過高溫度的回水直接回到電廠也是一種能源浪費。因此根據一次網的回水溫度高低來輔助調節一次網的電動調節閥,確保回水溫度不高于60℃;
二次網供暖控制有直接控制,采用控制策略,提供修正值等幾種方式,其中直接控制和控制策略為互斥關系。即起用其中的一種控制形式會導致另一種控制形式失效。
下面描述一下“帶室外氣候補償的二次網供水溫度或回水溫度或二次網的供回水平均溫度控制一次網的電動調節閥”控制策略的具體實現過程。這種控制策略是一種基于經驗的模糊的控制方法。
1)下圖2為板式換熱器機組以二次供水溫度為調節目標,其閥門調節策略:
| 二次供水溫度與設定值的偏差(℃) | 一次閥開度變化 |
| 0~1 | 不調節 |
| 1~2 | 2% |
| 2~5 | 4% |
| 5~10 | 8% |
| >10 | 12% |
解析:一次閥處于自控狀態時,板式換熱器機組首先采集二次網供水溫度當前值,當其與設定值的偏差大于1℃時,板式換熱器機組將按上表中相應的開度變化(由客戶設定)調節閥的開度。另外,一次閥的調節周期(即多長時間調節一次)可由客戶設定,以適應不同規模的板式換熱器機組。
2)以二次供回水平均溫度為調節目標,其功能除控制目標由二次供水溫度變為二次供回水平均溫度外,其他均與上面相同。
2.1)室外溫度補償(經驗法),板式換熱器機組室外溫度補償調節策略見下圖,隨室外溫度變化,改變二次供水溫度的設定值,并以該設定值作為調節目標調節一次閥。板式換熱器機組的室外溫度補償調節策略(如圖3):
| 室外溫度范圍(℃) | 二次供水溫度(℃) | 說明 | 室外溫度范圍(℃) | 二次供水溫度(℃) | 說明 |
| <-6 | 70 | 3~6 | 58 | ||
| -6~-5 | 模糊區 | 6~7 | 模糊區 | ||
| -5~-2 | 66 | 7~12 | 54 | ||
| -2~-1 | 模糊區 | 12~13 | 模糊區 | ||
| -1~2 | 62 | >13 | 50 | ||
| 2~3 | 模糊區 |
當室外溫度進入模糊區時,二次供水溫度的設定值保持不變,這主要是為了減少閥門的動作,保護執行器。
2.2)室外溫度補償(公式法):按設定的板式換熱器機組設計參數(設計室外溫度T′w、室內溫度 T′n、供水溫度T′g、回水溫度T′h、散熱器參數B等),計算出在不同的室外溫度(Tw)下 適合的二次供回水平均溫度(T2p),并以該平均溫度作為調節目標調節一次網蒸汽閥:

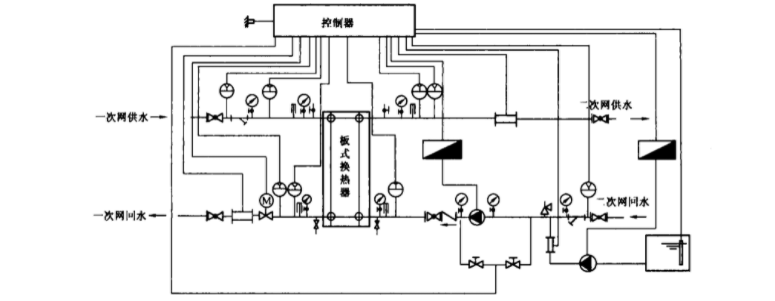
公式式中 T2g、T2h設計供水溫度和設計回水溫度;Tn、Tw設計室內溫度和設計室外溫度;以上是控制板式換熱器二次網平均溫度的,對于控制二次側供水溫度的情況,也有相應的公式,需要的客戶可以參考相關書籍。二級別:溫度+壓力控制;板式換熱器機組的這級含有:傳感器傳遞室外溫度、二次網的供水溫度和回水溫度、一次網的供回水溫度、二次網供水壓力和回水壓力、二次網循環水泵旁通壓力、補水流量計、補水水箱液位、電磁閥信息。執行機構為一次網的電動調節閥、二次網循環水泵變頻器、補水泵變頻器。下圖5為板式換熱器機組的溫度+壓力控制原理:

除包含上面溫度控制功能的全部內容之外,還有:
1)據二次網的供水壓力或供回水壓差來控制二次網循環水泵的運行頻率,取壓點的位置可以在板式換熱器機組的供回水管上,有條件的場合可以在系統的Zui不利用戶的供回水管上;
2)據補水壓力(指二次網的回水壓力或二次網循環水泵進出口的旁通壓力)來控制二次網補水泵的運行頻率,補水壓力的富裕度為2~5mH2O;
3)當板式換熱器機組系統超壓時電磁閥開啟泄水,補水管路應設有電磁閥;
4)直接設定二次網循環水泵的運行頻率;
5)邏輯控制程序:一次網電動調節閥門在板式換熱器機組系統發生故障和斷電時都應自動關閉;來電時啟動順序為:
控制器上電->補水泵 (如果需要) ->二次網循環水泵->一次電動調節 閥門緩慢開啟; 當系統發生故障時的順序為:一次網電動調節閥門關閉->二次網循環水泵 關閉->補水泵關閉; 遠程關閉閥門: 直接關閉即可; 遠程開關二次網循環水泵: 關泵先關一次網電動調節閥,開泵后開啟一次網電動調節閥。
6)無論以任何方式,只要二次網停止水流,一次網電動調節閥門都會自動關閉;
7)在一次網是高溫水換熱器機組或蒸汽換熱器機組時,當換熱器機組停電時,一次網的電動調節閥應關閉,二次網回水管上應設置安全閥,防止超壓汽化,安全閥的超壓壓力設定應考慮換熱器機組散熱器的承壓能力。
第三級:溫度+壓力控制+熱量計;
板式換熱器機組這一級內含有:傳感器傳遞室外溫度、二次網的供水溫度和回水溫度、一次網的供回水溫度、一次網供回水壓力、二次網供水壓力和回水壓力、二次網循環水泵旁通壓力、一次網熱量計、二次網供水流量計、兒媳網補水流量計、補水水箱水位、循環水泵和補水泵的啟停和運行狀態等信息。執行機構為一次網的電動調節閥、二次網循環水泵變頻器、補水泵變頻器。在一次網的供水管上安裝熱量計,功能除上面溫度+壓力控制之外,還有熱量計計量的功能。下圖6為板式換熱器機組溫度+壓力控制+熱量計控制原理:

第四級:溫度+壓力控制+熱量計+通信系統的原理
傳感器傳遞室外溫度、二次網的供回水溫度、一次網的供回水溫度、一次網供回水壓力、二次網供回水壓力、二次網循環水泵旁通壓力、一次網熱量計、二次網供水流量計、二次網補水流量計、補水水箱水位、循環水泵和補水泵的運行啟停和狀態等信息。執行機構為一次網的電動調節閥、二次網循環水泵變頻器、補水泵變頻器。板式換熱器機組控制部分可再主動和被動方式下與監控中心通過通信線路進行數據通信,通信協議應為標準的、公開的。
四、板式換熱器機組在生活熱水應用中的控制
1、對于生活熱水的板式換熱器機組,其監測參數為:
1)熱側供水壓力;
2)熱側回水壓力;
3)熱側供水溫度;
4)熱側回水溫度;
5)熱側供水流量;
6)冷側供水壓力;
7)冷側回水壓力;
8)冷側供水溫度;
9)冷側回水溫度;
10)生活水箱水位;
11)冷側生活熱水用水量;
12)給水泵狀態和頻率;
13)生活熱水循環泵的狀態;
五、板式換熱器機組的溫度控制調節方案
根據二次網的生活熱水供水溫度調節一次網進入生活熱水的板式換熱器或回水管道上電動調節閥,從而改變一次網進入板式換熱器的流量,恒定二次網生活熱水的供水溫度。根據生活給水泵出口的實測壓力值與設定壓力值的比較偏差,通過變頻器調整給水泵的運行頻率,確保生活熱水不利的用水點流出水頭值恒定。即使在給水泵沒有啟動的時候,也必須保持安裝在冷側回水管道上的小型循環泵處于運轉狀態。在一些特殊情況下,板式換熱器機組設有生活熱水蓄水箱,此時需要檢測其水位和溫度,并在現場控制板式換熱器機組的軟件中設定注水與放水的策略,電磁閥門的開啟與閉合的條件。